ATC-1204 Hub 4 cổng RS485 của hãng ATC-China hiện đang được BKAII phân phối rộng tại thị trường Việt Nam. ATC-1204 được thiết kế theo tiêu chuẩn công nghiệp, nhỏ gọn, dễ dàng lấy được tín hiệu về PLC, máy tính, vi xử lý, máy tính nhúng... Sản phẩm hiện đang được sử dụng trong các bài toán M2M, IoT của các lĩnh vực: Điện lực, khí tượng thủy văn, giao thông thông minh…
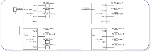
Ngoài ra, bộ hub ATC-1204. Mô hình kết nối thường dùng như sau:

Tính năng của sản phẩm:
● Cấu trúc hình sao: cung cấp cấu trúc bus mạng RS-485/RS-422 mềm dẻo với giao tiếp RS-485 vào / ra chấp nhận kiểu lái độc lập. Việc thay đổi cấu trúc đơn gốc sang cấu trúc mạng có thể làm tăng sự ổn định cho cấu trúc ứng dụng và hệ thống
● Cách ly quang cấp công nghiệp: cung cấp trên 3KV cách ly quang điện cho RS-485, và giải quyết hiệu quả sự cố đường truyền khi bị sét đánh từ bên ngoài, bị sốc điện và điện thế thay đổi.
● Tự động điều khiển chiều truyền dữ liệu: giải quyết vấn đề chiều truyền dữ liệu thông qua phần cứng, phân xử và điều khiển chiều truyền dữ liệu một cách tự động
● Bảo vệ ngắn và hở mạch: chức năng chủ động cảnh báo lỗi cổng RS-485 và có thể giảm lỗi cổng một cách tự động. Điều này có thể đảm bảo cách ly cổng RS-485 bị lỗi với thiết bị để đảm bảo các thiết bị hoạt động đúng trong các phân đoạn mạng khác nhau.
Thông số kỹ thuật của sản phẩm:
● Tính năng giao tiếp: giao tiếp tương thích với chuẩn EIA/TIA RS-232C, RS- 485
● Giao tiếp điện: Cả RS-232C và RS-485 là cổng nối bằng RJ-45
● Môi trường truyền thông: cáp đôi xoắn chống nhiễu
● Kiểu làm việc: đồng bộ bán song công
● Chỉ thị tín hiệu: 2 đèn xanh chỉ thị cho TXD RXD, một đèn đỏ chỉ thị nguồn và có đến 4 đèn đỏ dùng cho chức năng cảnh báo lỗi
● Cách ly: điện áp cách ly 3500VRMS 500V liên tục
● Tốc độ truyền: 115.2K-300 BPS
● Cấp bảo vệ: RS-232 bảo vệ +15KV ESD, RS-485 bảo vệ sét và sốc điện 600W cho mỗi đường
● Khoảng cách truyền: 0-5 Km (57600-300BPS)
● Kích thước: 140mmx130mmx30mm
● Nhiệt độ làm việc: -25 ~ 55oC
● Độ ẩm: 5% ~ 95%
Các bài viết tham khảo:
"BKAII - Thiết bị truyền thông TỐT nhất với giá CẠNH TRANH nhất!"